Пластинчатые теплообменники в составе котельных установок для нагрева воды горячего водоснабжения
При использовании пластинчатых теплообменников в котельных для нагрева воды горячего водоснабжения существует следующая проблема: пластинчатый теплообменник вследствие своих высоких коэффициентов теплопередачи очень сильно охлаждает котловую воду, температура обратной котловой воды после теплообменника может падать до 50—30°С.
Но практически все промышленные котлы имеют ограничение по минимальной величине температуры воды возвращаемой в котел. Следствием подачи в котел воды с низкой температурой является конденсация паров в котле и его быстрый выход из строя из-за коррозии. Для избежания этого стараются поддерживать температуру обратной воды котла не ниже 60—80°С.
Из вышесказанного видно, что подключение пластинчатого теплообменника к котлу «напрямую» — нежелательно.
Для того чтобы иметь температуру обратной котловой воды не ниже требуемых величин следует подключать пластинчатый теплообменник к котловому контуру через трехходовой клапан, как показано на схеме.

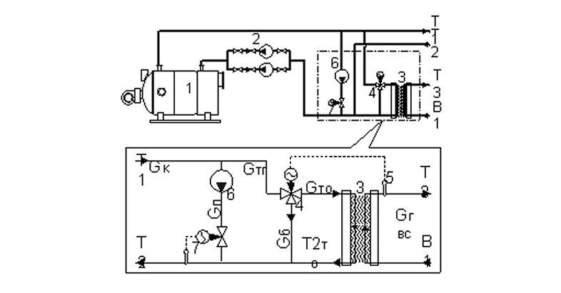
Рис. 1. Принципиальная схема использования пластинчатого теплообменника для нагрева горячей воды в составе котельной установки
1. Водогрейный котел.
2. Циркуляционный насос.
3. Пластинчатый теплообменник горячего водоснабжения.
4. Трехходовой клапан.
5. Датчик температуры воды горячего водоснабжения.
6. Компенсирующий насос.
7. Регулятор температуры обратной котловой воды.
Т1 — температура в подающем трубопроводе котловой воды.
Т2 — температура в обратном трубопроводе котловой воды.
Т2то — температура обратной котловой воды после пластинчатого теплообменника.
Т3 — температура в трубопроводе нагретой воды ГВС.
В1 — температура в трубопроводе холодной воды.
Gк — расход воды через котел.
Gгвс — расход воды ГВС.
Gтг — общий расход греющей котловой воды на установку ГВС.
Gто — расход греющей котловой воды непосредственно на пластинчатый теплообменник.
Gб — байпассируемый расход греющей котловой воды.
Gп — расход горячей котловой воды необходимый для поддержания требуемой температуры обратной котловой воды.
Подключение пластинчатого теплообменника через трехходовой клапан решает сразу две задачи:
- не допускает снижения температуры обратной котловой воды ниже требуемой величины (до определенного предела);
- позволяет поддерживать заданную температуру горячей воды, при этом клапан управляется по сигналу от термодатчика температуры горячей воды.
На самом деле решение проблемы А явилось следствием решения проблемы Б, т. е. применение трехходового клапана для автоматизации поддержания температуры горячего водоснабжения привело к нормализации температуры обратной котловой воды.
Однако для того, чтобы это условие выполнялось, требуется, чтобы автоматика поддержания температуры горячего водоснабжения поддерживала температуру ГВС не выше той, на которую был рассчитан пластинчатый теплообменник, или максимальный разбор воды горячего водоснабжения не должен быть выше расчетного.
Дополнительно в качестве устройства защищающего котел от занижения температуры обратной котловой воды устанавливается компенсирующий насос с регулятором температуры обратной котловой воды. Его функция заключается в недопущении занижения температуры обратной котловой воды при увеличении разбора воды горячего водоснабжения выше номинального.
В качестве примера рассмотрим различные режимы работы котельной установки мощностью 1 Гкал/ч питающей котловой водой только пластинчатый теплообменник НН№ 35ТС-10/1 с площадью теплообменной поверхности 6,65 м2. Теплообменник подобран точно на полную нагрузку котла. Тепловые параметры системы следующие Т1/Т2=95/70°С, В1/Т3=5/60°С. Котел работает по поддержанию постоянной температуры подающей котловой воды. Постоянство расхода Gтг обеспечивается работой нерегулируемого циркуляционного насоса котлового контура. Температура обратной котловой воды не должна опускаться ниже 70°С. Для предотвращения занижения температуры обратной котловой воды установлен компенсирующий насос и регулятор температуры обратной воды настроенный на поддержание температуры 70°С.
Расчеты температур на выходах теплообменника производились на компьютерной программе расчета пластинчатых теплообменников. Расчеты температуры смешанной воды Т2 велись по следующей формуле (только для воды): Т2=(Gб Т1+Gто Т2то+Gп Т1)/Gк. Результаты сведены в следующую таблицу.
ПОТРЕБЛЯЕМЫЙ РАСХОД ГОРЯЧЕЙ ВОДЫ GГВС, Т/Ч
| 0,4Gном | 0,6Gном | 0,8Gном | Gном | 1,2Gном | 1,4Gном | 1,6Gном | |
| 7,3 | 10,9 | 14,6 | 14,6 | 18,8 | 25,5 | 29,1 | |
| № режима | 1 | 2 | 3 | 4 | 5 | 6 | 7 |
| B1, C | 5 | 5 | 5 | 5 | 5 | 5 | 5 |
| ТЗ, С | 60 | 60 | 60 | 60 | 50,9 | 44,3 | 39,4 |
| Нагрузка, Гкал/ч | 0,4 | 0,6 | 0,6 | 1 | 1 | 1 | 1 |
| Т1, С | 95 | 95 | 95 | 95 | 95 | 95 | 95 |
| Gк, т/ч | 40 | 40 | 40 | 40 | 40 | 40 | 40 |
| Gтг, т/ч | 40 | 40 | 40 | 40 | 16,5 | 15,5 | 14,8 |
| Т2то, С | 27,1 | 32,7 | 37,3 | 41,5 | 34,9 | 30,1 | 27,2 |
| Gто, т/ч | 5,9 | 9,6 | 13,9 | 18,7 | 16,5 | 15,4 | 14,8 |
| Gб, т/ч | 34,1 | 30,4 | 26,1 | 21,3 | 0 | 0 | 0 |
| Gп, т/ч | 0 | 0 | 0 | 0 | 5,2 | 5,2 | 5,2 |
| Т2, С | 84,9 | 80,1 | 74,9 | 84 | 70 | 70 | 70 |
РАССМОТРИМ ПОДРОБНЕЕ ПОЛУЧЕННЫЕ ДАННЫЕ
Режимы 1—3 — это режимы, при которых теплообменник работает на мощностях менее номинальной. При этом автоматика теплообменника поддерживает заданную температуру горячего водоснабжения 60°С и трехходовой клапан перераспределяет потоки греющей в соответствии с потребляемой мощностью. Горелка котла работает периодически и поддерживает температуру подающей котловой воды равной 95°С. Температура обратной котловой воды выше 70°С. В этих режимах клапан регулятора температуры обратной котловой воды закрыт.
Режим 4 — это режим работы на номинальной мощности. При этом автоматика пластинчатого теплообменника поддерживает заданную температуру горячего водоснабжения 60°С, и трехходовой клапан перераспределяет потоки греющей котловой воды в соответствии с потребляемой мощностью. Горелка котла работает постоянно и поддерживает температуру подающей котловой воды равной 95°С. Температура обратной котловой воды равна 70°С. Клапан регулятора температуры обратной котловой воды закрыт.
Режимы 5—7 — это режимы повышенного разбора горячей воды от номинального режима 4. В этих режимах автоматика поддержания температуры горячего водоснабжения подает весь поток греющей котловой воды на пластинчатый теплообменник и полностью перекрывает байпас, стремясь поддержать температуру горячей воды. Однако из-за ограниченной мощности котла это не удается и приводит к снижению температуры горячей воды. Горелка котла работает, постоянно и поддерживает температуру подающей котловой воды равной 95°С. Регулятор температуры обратной котловой воды поддерживает температуру «обратки» равной 70°С путем подмеса горячей котловой воды Т1 к охлажденной Т2ТО. Это нештатные режимы работы для такой установки, однако, единственной проблемой является лишь снижение температуры горячего водоснабжения, котёл работает в нормальном режиме.
ВЫВОДОМ ВСЕГО ВЫШЕИЗЛОЖЕННОГО ЯВЛЯЕТСЯ СЛЕДУЮЩЕЕ:
- использование пластинчатых теплообменников в составе котельных установок для получения горячей воды возможно без каких либо последствий для котла при подключении их через трехходовой клапан, который на режимах от номинальной мощности по горячему водоснабжению и ниже поддерживает нормальную температуру обратной котловой воды;
- для защиты котла следует использовать какое либо устройство, которое при превышении номинального расхода воды горячего водоснабжения будет подмешивать к переохлажденной обратной котловой воде горячую котловую воду.
Похожие статьи